Ningbo Richge Technology Co., Ltd.
Ningbo Richge Technology Co., Ltd.
Produkter
FN18 12kV 3-faset gangbetjent luftbelastningsafbryder med jordingsenhed og sikringskontakt Nalf
  • FN18 12kV 3-faset gangbetjent luftbelastningsafbryder med jordingsenhed og sikringskontakt NalfFN18 12kV 3-faset gangbetjent luftbelastningsafbryder med jordingsenhed og sikringskontakt Nalf
  • FN18 12kV 3-faset gangbetjent luftbelastningsafbryder med jordingsenhed og sikringskontakt NalfFN18 12kV 3-faset gangbetjent luftbelastningsafbryder med jordingsenhed og sikringskontakt Nalf

FN18 12kV 3-faset gangbetjent luftbelastningsafbryder med jordingsenhed og sikringskontakt Nalf

Model:FN18-12DR
FN18 belastningsafbrydere og belastningsafbryder-sikringskombinationer er højspændings-, højtydende belastningsafbrydere, der kombinerer trykluftbueslukning og gasproduceret lysbueslukning. Kombinationen af ​​belastningsafbryder og sikring kombinerer fordelene ved belastningsafbryderen med sikringens fordele til at skifte enhver belastningsstrøm op til belastningsafbryderens nominelle brydestrøm og til at skifte enhver overstrøm op til kombinationens nominelle kortslutningsbrudstrøm ved hjælp af betjeningen af ​​sikringen og dens impinger. Det bruges i trefasede strømfordelinger af AC 50Hz nominel spænding 12kv og mærkestrøm 630A Esp For strømringnetværk i bynetværk byggeri forbedring højhuse og offentlige faciliteter som et ideelt produkt til at beskytte pakke understation og transformer Det har funktionerne i avanceret design enkel betjening slagstruktur smart udseende letvægt komplet funktion hurtig til- og frakoblingshastighed og høj pålidelighed.

FN18 12kV 3-faset gangbetjent luftbelastningsafbryder med jordingsenhed og sikringskontakt Nalf

     Vi er forpligtet til at udvikle Load Switch, Outdoor High Voltage Auto Recloser, Indendørs Voltage Vacuum Breaker, der er tættere på forbrugernes behov og giver forbrugerne bedre produkter. Vi tager altid belønning af samfundet som en velsignelse og tager fædrelandets velstand og revitalisering som vores eget ansvar. Vores virksomhed tager vores virksomheds omdømme og personalekvalitet forud for virksomhedsudvikling som vores udviklingsgaranti. Vi insisterer på ideen om videnskab og teknologi er den første produktive kraft. Med vores tekniske færdigheder, effektive ledelse og produkter af høj kvalitet har vi vundet ros fra vores kunder med vores omkostningseffektive varer.

      FN18-口 er en trepolet belastningsafbryder til generel formål, der giver ejere og montører af koblingsanlæg fordelene ved en avanceret afbrydelsesteknologi og dokumenteret, pålidelig ydeevne i et kompakt design. Afbryderen er tilgængelig for koblingsmontører som en byggeklods til metalindkapslede og padmonterede koblingsanlæg i dimensioner fra 12-40,5 kV.

Standard FN18-afbryderen inkluderer en kraftig stålramme med stand-off isolatorer, et unikt bueslukningssystem af puffertypen, en betjeningsmekanisme og strømførende komponenter, herunder klinge-type afbrydere med støbte hængsler og kæbeforbindelser.

Valgfrit tilbehør og funktioner omfatter en række betjeningshåndtag, en motoroperatør, hjælpekontakter, en shuntudløser, sikringsbaser, mekanisk sikringsudløsning, jordforbindelseskontakter, mekanisk dørlåsning og nøglelåsning.








Grundlæggende info.



Struktur



Teknisk parameter


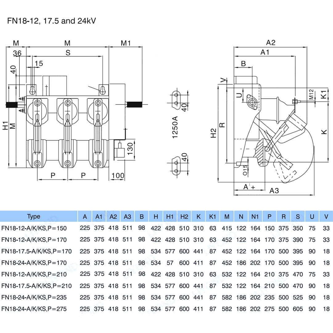
Model & Tegning






FAQ

Q: Kan jeg få priser på dine produkter?

A: Velkommen. Du er velkommen til at sende os en forespørgsel her. Vi svarer dig inden for 24 timer.

Spørgsmål: Kan jeg få en prøve før bulkordren?

A: Ja, vi byder velkommen til prøveordre for at teste og kontrollere kvalitet. Blandede prøver er acceptable.

Q: Kan vi udskrive vores logo / firmanavn på produkter?

A: Ja, selvfølgelig accepterer vi OEM, så skal du give os mærkegodkendelse.

Q: Accepterer du produkttilpasning?

A: Ja, selvfølgelig, angiv venligst specifikke tegninger eller parametre, vi vil citere dig efter evaluering.

Q: Hvad er leveringstiden?

A: Leveringstiden afhænger af de bestilte mængder, generelt inden for 7-20 dage efter modtagelse af betalingen.

Q: Hvad er dine handelsbetingelser?

A: Vi accepterer EXW, FOB, CIF, FCA osv.

Q: Hvad er din betalingsmetode?  

A: Vi accepterer T/T, Western Union, Paypal osv.

Q: Inspicerer du de færdige produkter?

A: Ja, hvert trin i produktionen og færdige produkter vil blive inspektion af QC-afdelingen før forsendelse. Og vi vil levere vareinspektionsrapporter til din reference før forsendelse

Q: Hvordan løser man kvalitetsproblemerne efter salg?

A: Tag billeder af kvalitetsproblemerne og send til os til vores kontrol og bekræftelse, vi vil lave en tilfreds løsning til dig inden for 3 dage.



Fabrik


Certifikat




Hot Tags: FN18 12kV 3-faset gangbetjent luftbelastningsafbryder med jordforbindelse og sikringskontakt Nalf, Kina, producent, leverandør, fabrik, lav pris, kvalitet, seneste salg, avanceret
Send forespørgsel
Kontaktoplysninger
For forespørgsler om lavspændingskoblinger, højspændingsisolatorer, højspændingsjordingsafbrydere eller prisliste, bedes du efterlade din e-mail til os, og vi vil kontakte os inden for 24 timer.
X
Vi bruger cookies til at tilbyde dig en bedre browsingoplevelse, analysere trafik på webstedet og tilpasse indhold. Ved at bruge denne side accepterer du vores brug af cookies. Privatlivspolitik
Afvise Acceptere